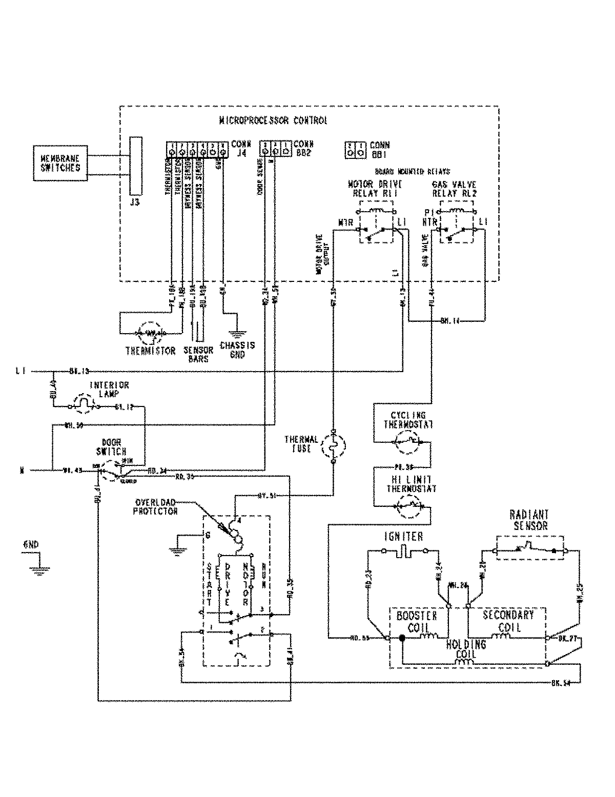
MDG6800AWQ 08 – WIRING INFORMATIONadmin2025-04-26T09:20:59+00:00MDG6800AWQ 08 – WIRING INFORMATION ProductsPositionProductNIMAY 15003450