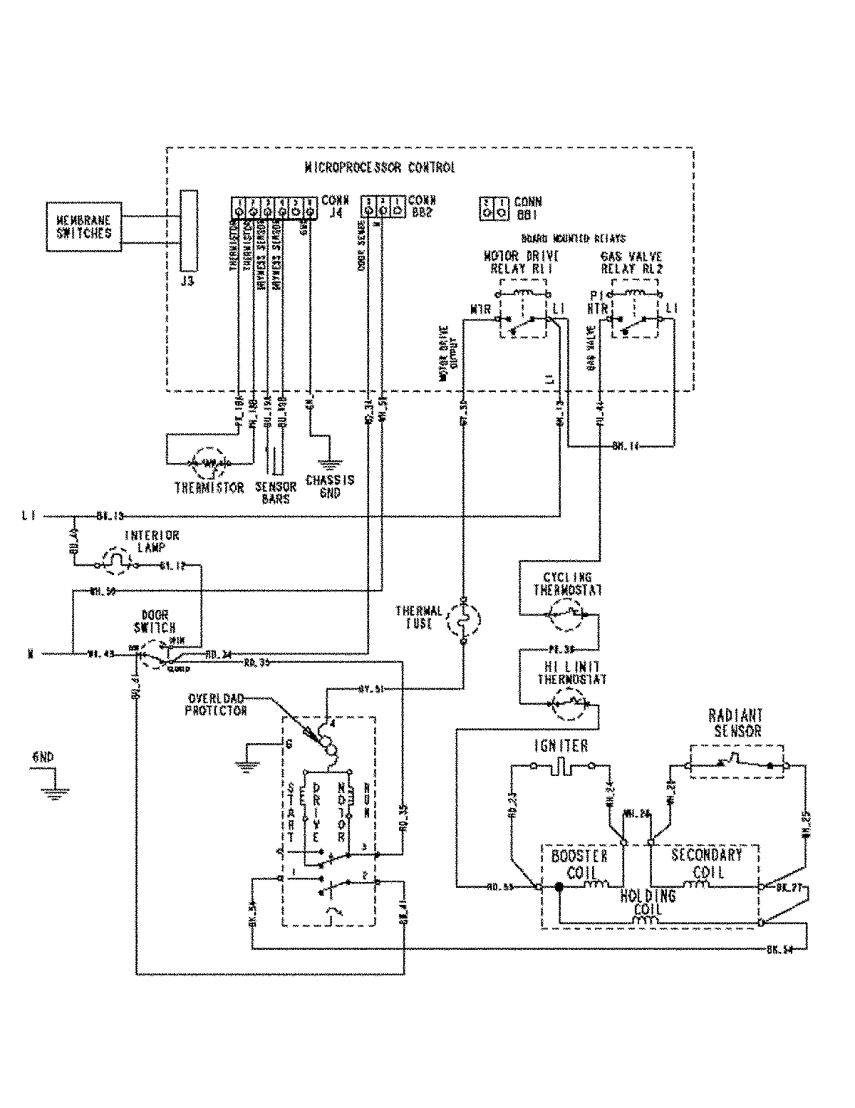
MDG6800AWW 08 – WIRING INFORMATIONadmin2025-04-26T09:20:26+00:00MDG6800AWW 08 – WIRING INFORMATION ProductsPositionProductNIMAY 15003450