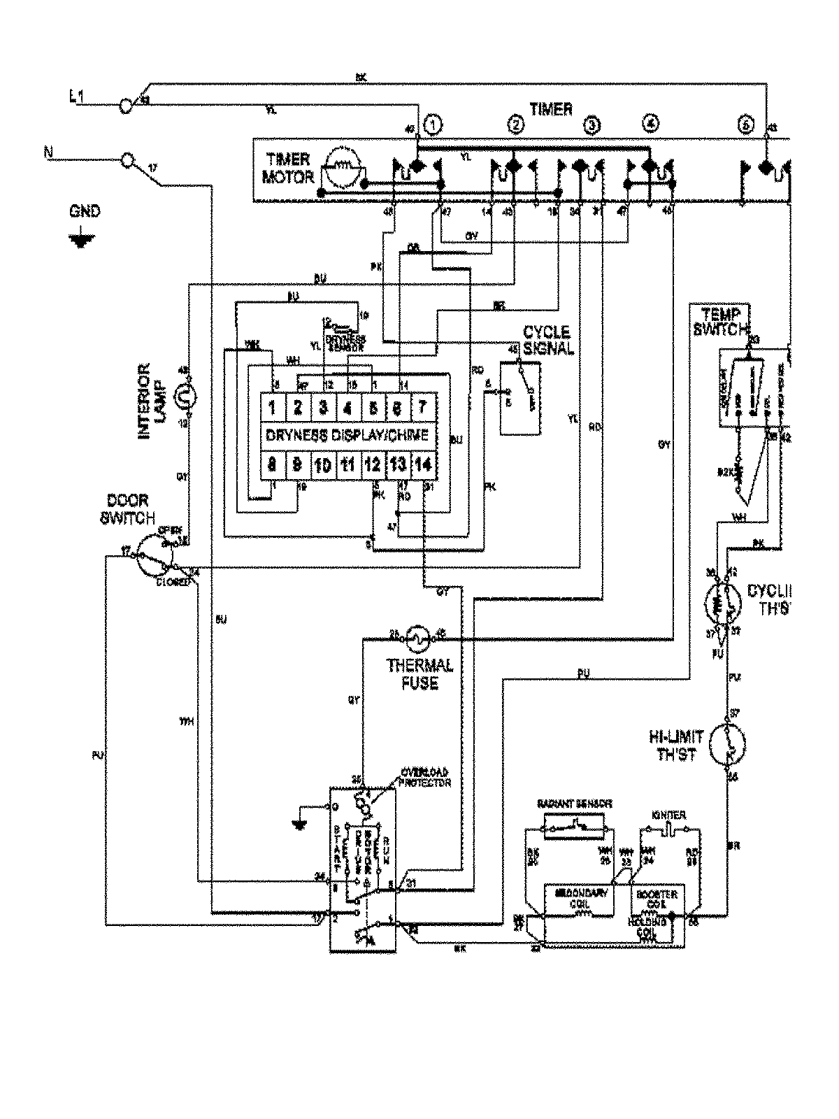
MDG7400AWW 09 – WIRING INFORMATIONadmin2025-04-26T09:22:15+00:00MDG7400AWW 09 – WIRING INFORMATION ProductsPositionProduct1MAY 15003366