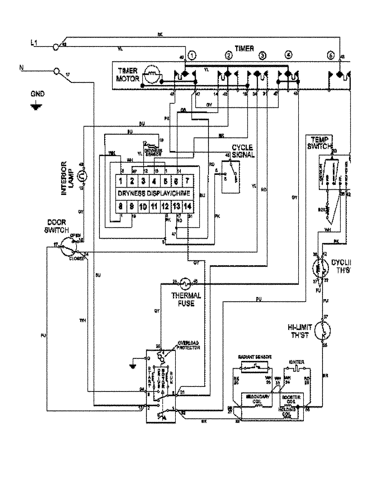
MDG7460AWQ 10 – WIRING INFORMATIONadmin2025-04-26T09:21:33+00:00MDG7460AWQ 10 – WIRING INFORMATION ProductsPositionProduct1MAY 15003366