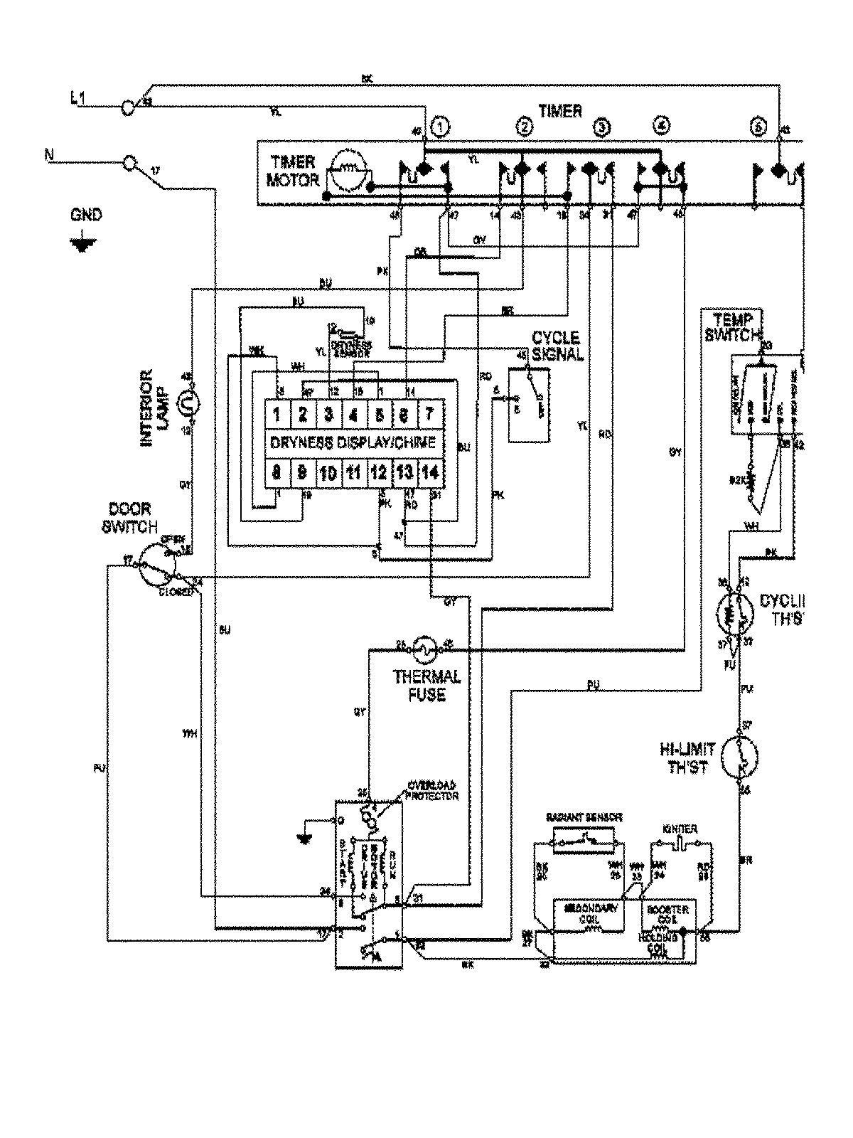
MDG7460AWW 10 – WIRING INFORMATIONadmin2025-04-26T09:22:04+00:00MDG7460AWW 10 – WIRING INFORMATION ProductsPositionProduct1MAY 15003366