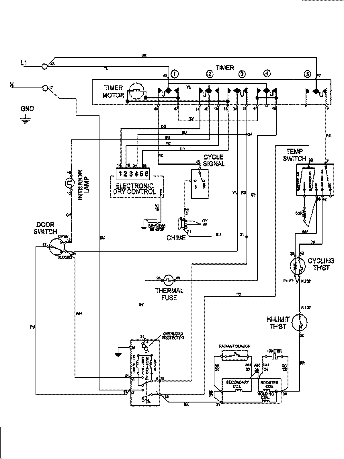
MDG7658BWQ 08 – WIRING INFORMATIONadmin2025-04-26T09:21:59+00:00MDG7658BWQ 08 – WIRING INFORMATION ProductsPositionProduct1MAY 15003278