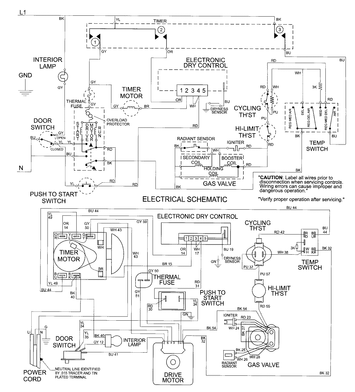
MDG7757AWQ 09 – WIRING INFORMATIONadmin2025-04-26T09:22:07+00:00MDG7757AWQ 09 – WIRING INFORMATION ProductsPositionProductNIMAY 15002675