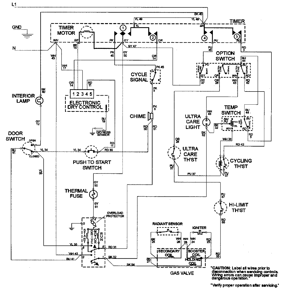
MDG8000AWW 08 – WIRING INFORMATIONadmin2025-04-26T09:22:42+00:00MDG8000AWW 08 – WIRING INFORMATION ProductsPositionProductNIMAY 15002681