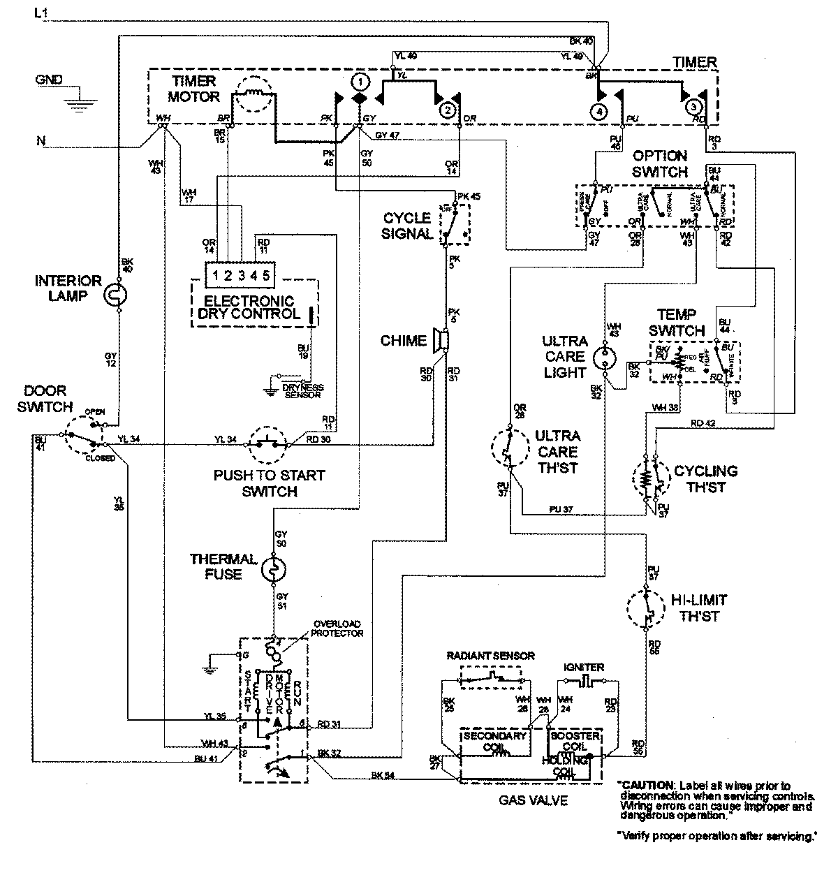
MDG8000BWW 08 – WIRING INFORMATIONadmin2025-04-26T09:20:58+00:00MDG8000BWW 08 – WIRING INFORMATION ProductsPositionProductNIMAY 15002681