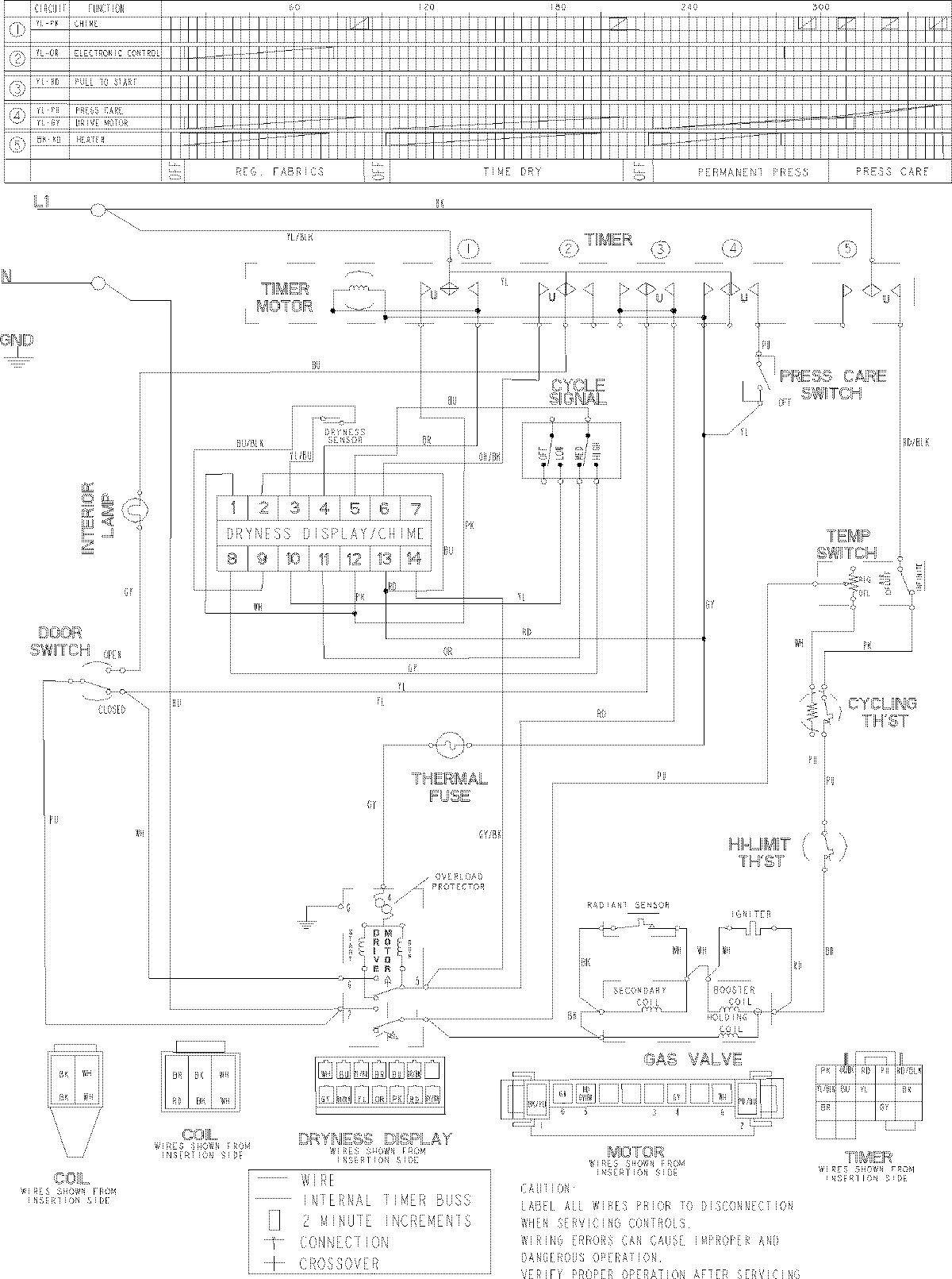
MDG8400AWQ 11 – WIRING INFORMATIONadmin2025-04-26T09:23:23+00:00MDG8400AWQ 11 – WIRING INFORMATION ProductsPositionProductNIMAY 15003538