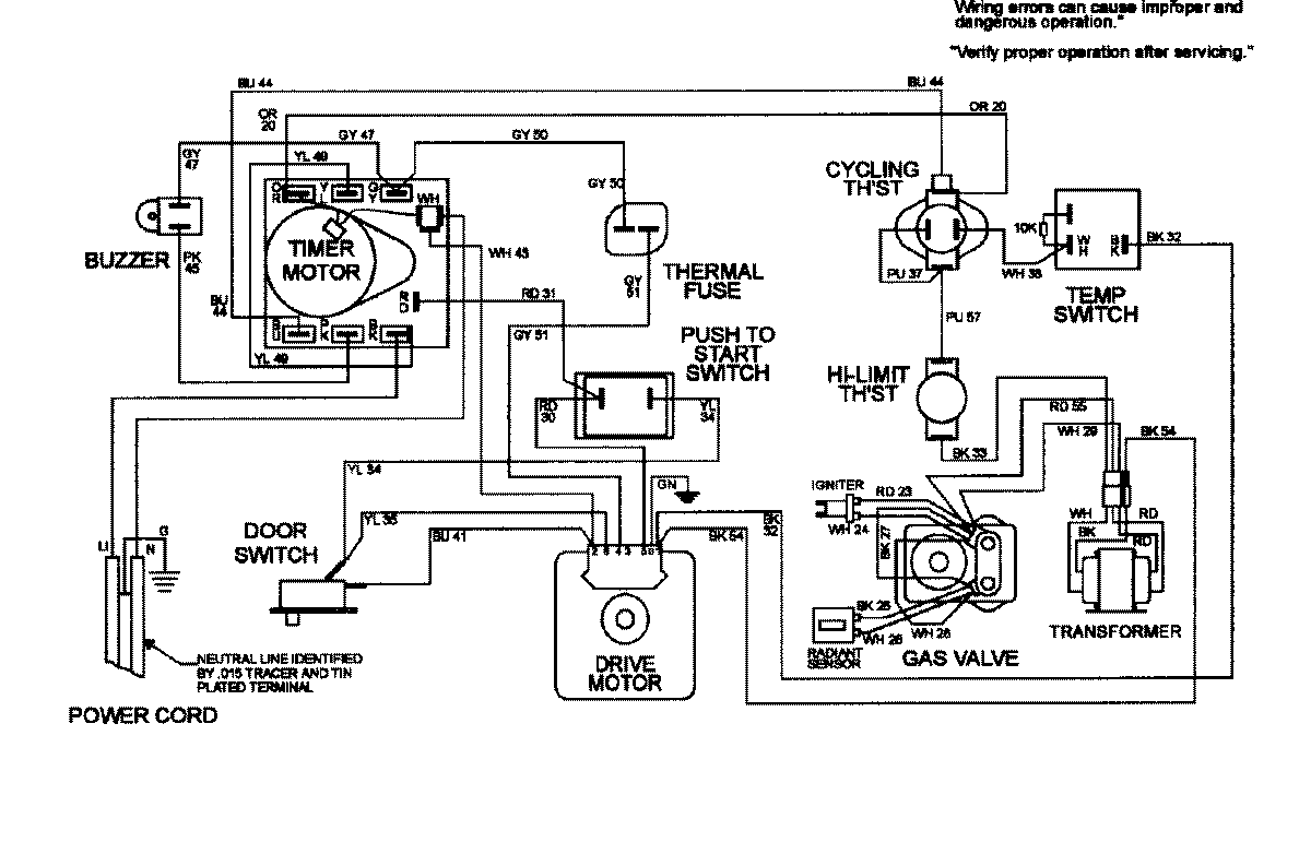
MDG8426AAW 08 – WIRING INFORMATIONadmin2025-04-26T09:22:38+00:00MDG8426AAW 08 – WIRING INFORMATION ProductsPositionProductNIMAY 15002414