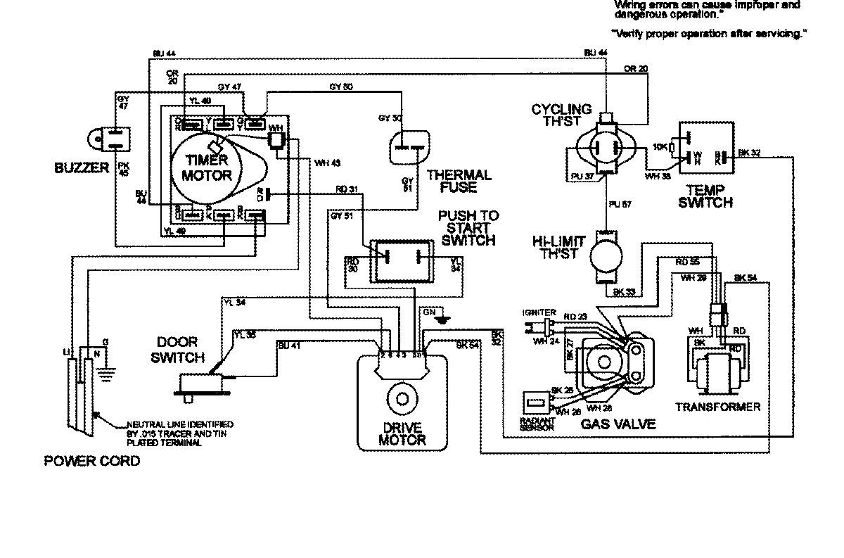
MDG8550BGW 08 – WIRING INFORMATIONadmin2025-04-26T09:22:28+00:00MDG8550BGW 08 – WIRING INFORMATION ProductsPositionProductNIMAY 15002414