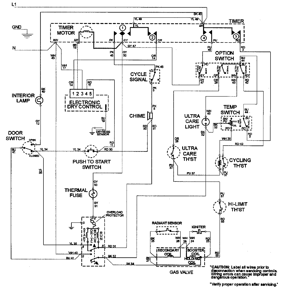
MDG8600AWQ 08 – WIRING INFORMATIONadmin2025-04-26T09:23:18+00:00MDG8600AWQ 08 – WIRING INFORMATION ProductsPositionProductNIMAY 15002589