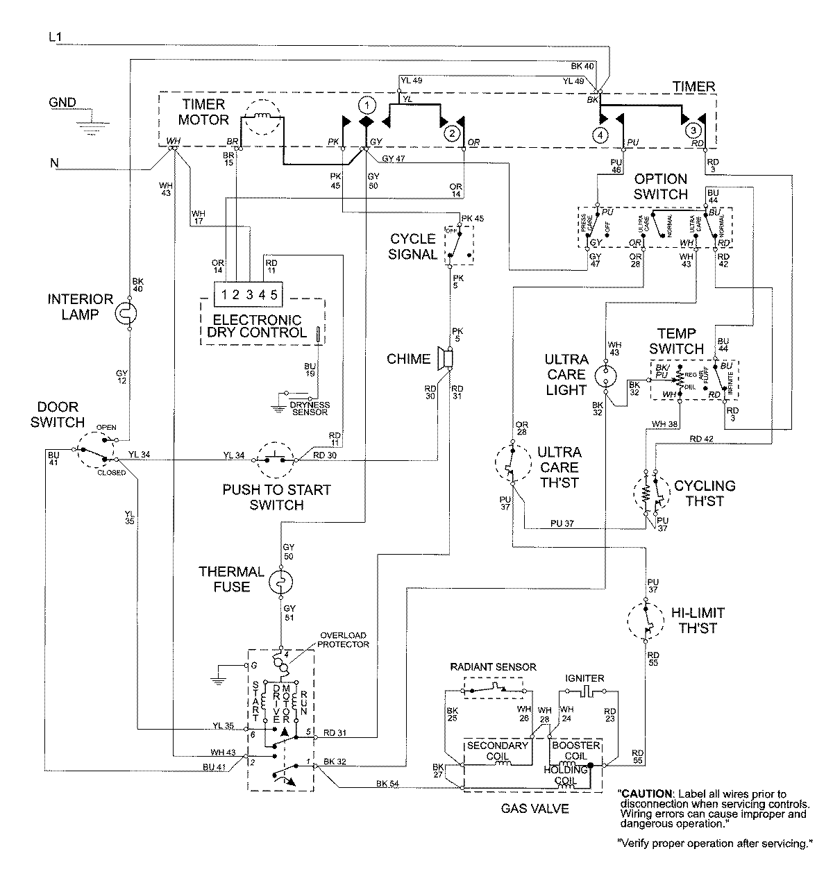
MDG8757AWW 09 – WIRING INFORMATIONadmin2025-04-26T09:22:30+00:00MDG8757AWW 09 – WIRING INFORMATION ProductsPositionProductNIMAY 15002681