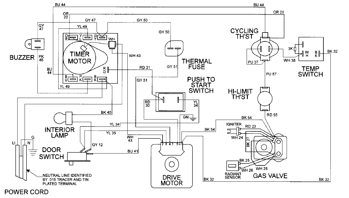
MDG9316BWW 08 – WIRING INFORMATIONadmin2025-04-26T09:24:32+00:00MDG9316BWW 08 – WIRING INFORMATION ProductsPositionProductNIMAY 15002038