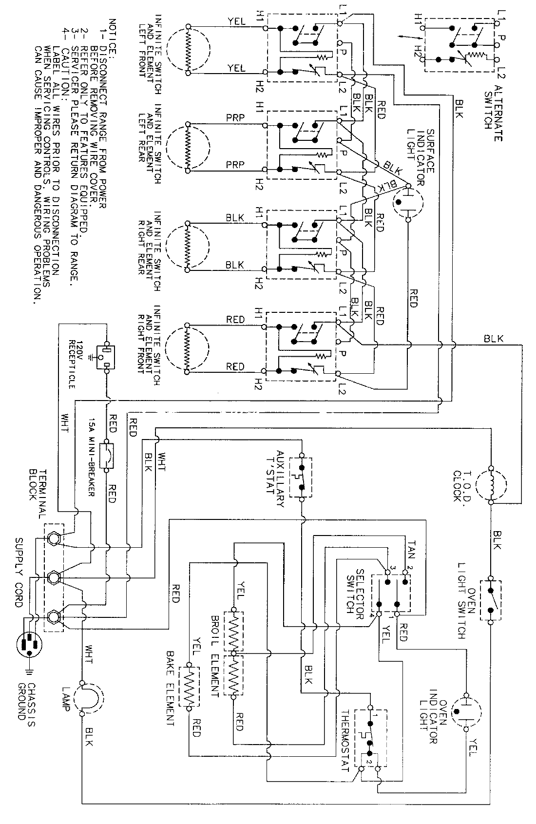
MER4530ACH 06 – WIRING INFORMATIONadmin2025-04-26T09:26:02+00:00MER4530ACH 06 – WIRING INFORMATION ProductsPositionProductNIMAY 15002341