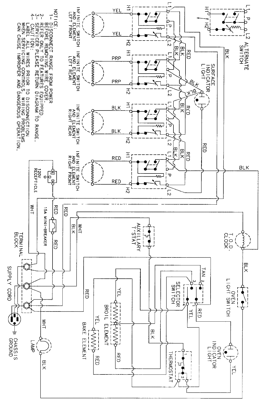
MER4530ACW 06 – WIRING INFORMATIONadmin2025-04-26T09:26:14+00:00MER4530ACW 06 – WIRING INFORMATION ProductsPositionProductNIMAY 15002341