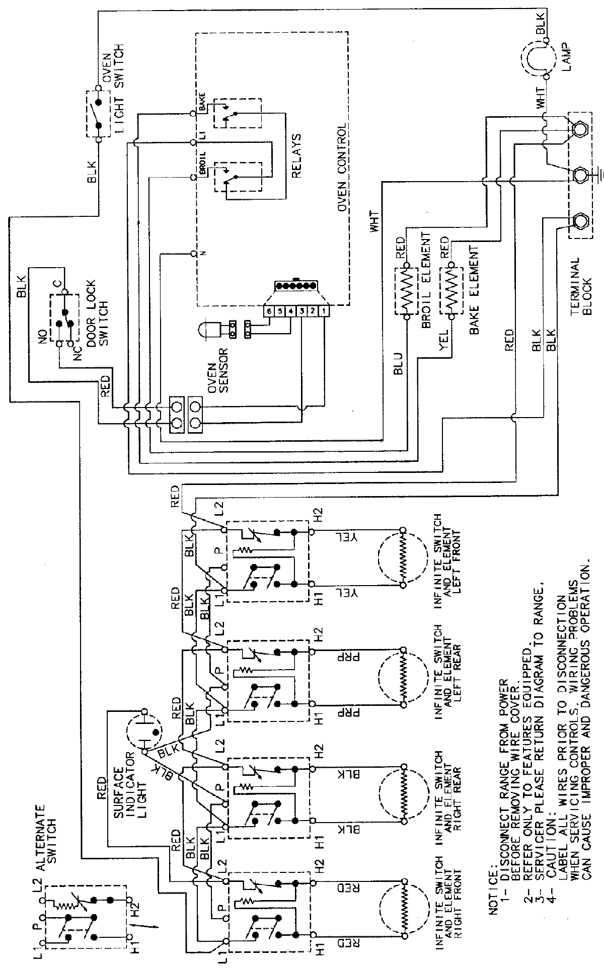
MER5510AAT 06 – WIRING INFORMATIONadmin2025-04-26T09:24:36+00:00MER5510AAT 06 – WIRING INFORMATION ProductsPositionProductNIMAY 15002232