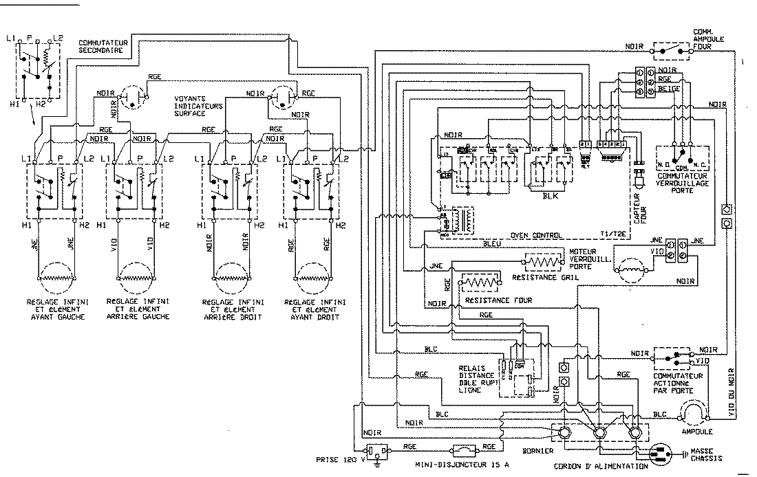
MER5570ACQ 08 – WIRING INFORMATIONadmin2025-04-26T09:11:25+00:00MER5570ACQ 08 – WIRING INFORMATION ProductsPositionProduct1MAY 15002786