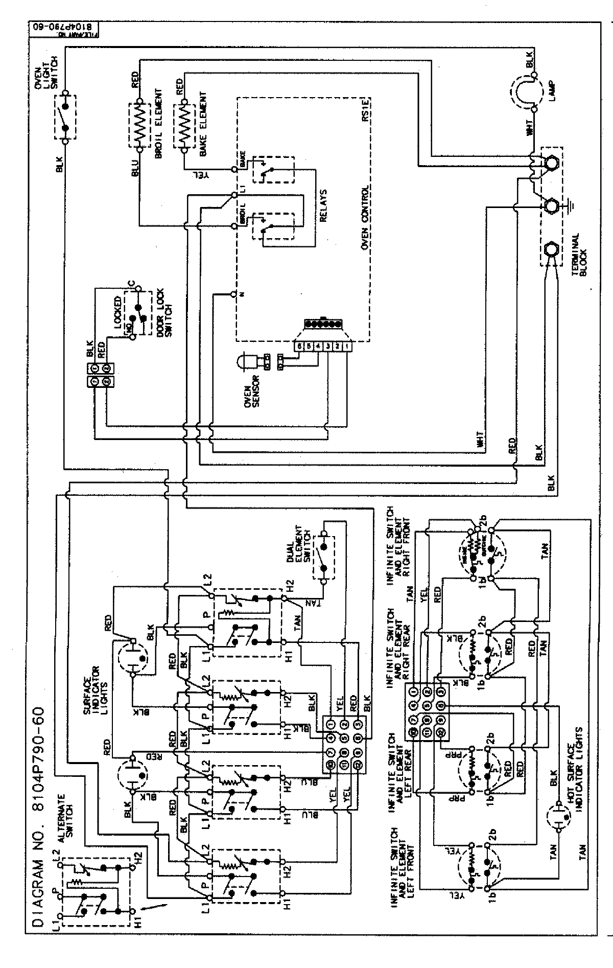
MER5720BAF 06 – WIRING INFORMATION

MER5720BAF 06 – WIRING INFORMATION

Products

PositionProduct
NIMAY 15002854