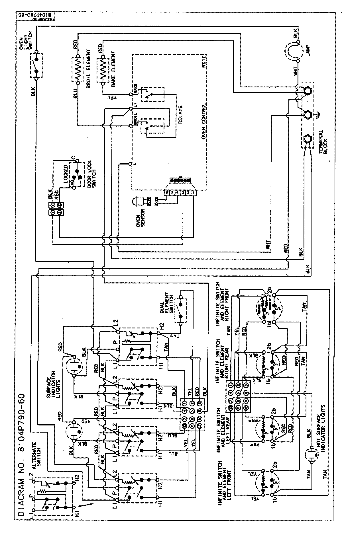
MER5720BAQ 06 – WIRING INFORMATIONadmin2025-04-26T09:11:07+00:00MER5720BAQ 06 – WIRING INFORMATION ProductsPositionProductNIMAY 15002854