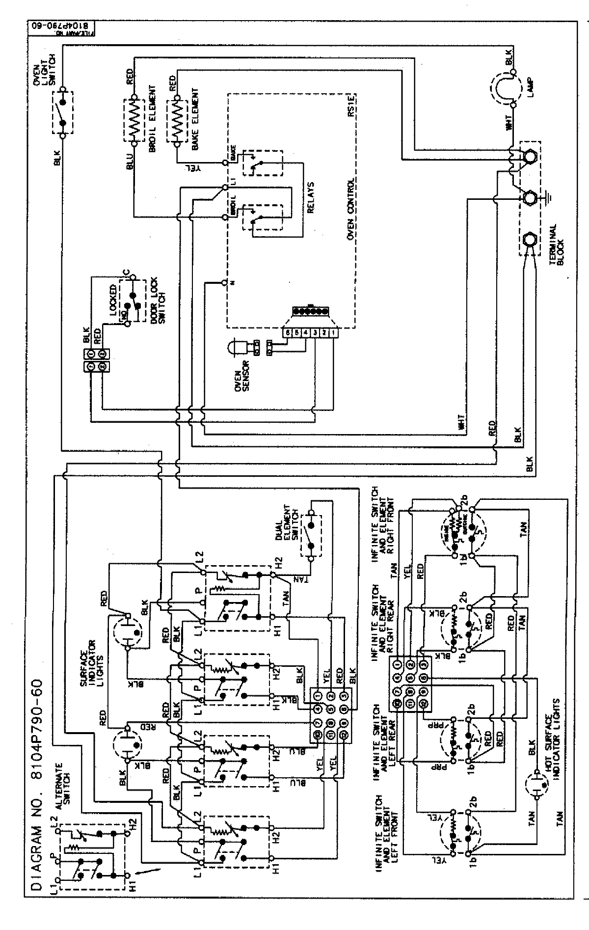
MER5721BAF 06 – WIRING INFORMATIONadmin2025-04-26T09:10:45+00:00MER5721BAF 06 – WIRING INFORMATION ProductsPositionProductNIMAY 15002854