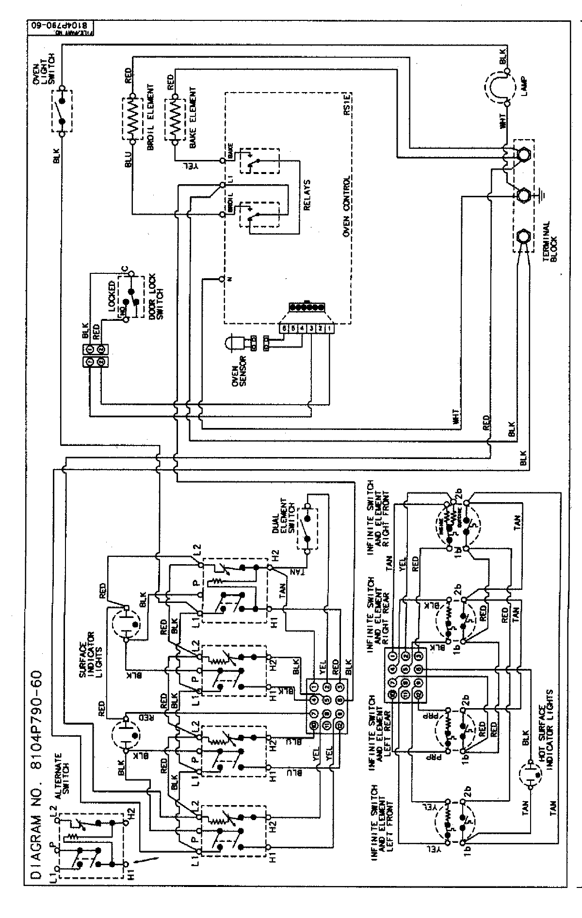
MER5721BAQ 06 – WIRING INFORMATIONadmin2025-04-26T09:12:05+00:00MER5721BAQ 06 – WIRING INFORMATION ProductsPositionProductNIMAY 15002854