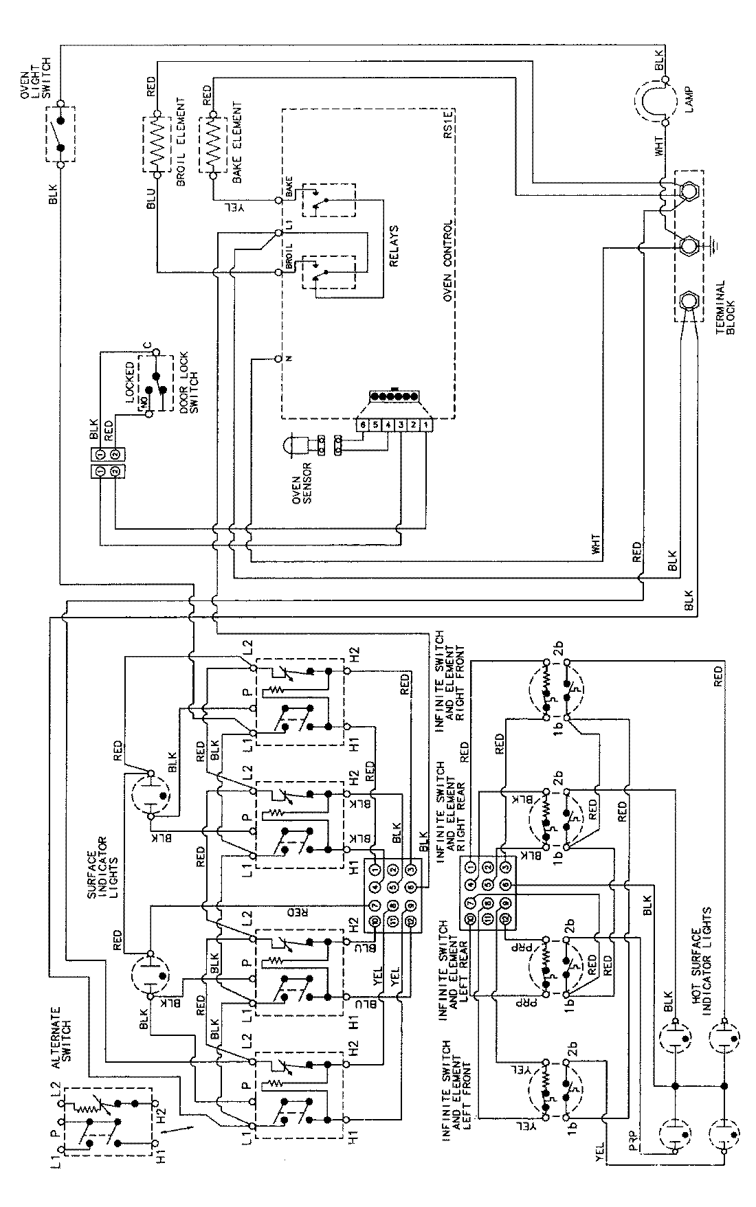
MER5730AAA 06 – WIRING INFORMATIONadmin2025-04-26T09:11:24+00:00MER5730AAA 06 – WIRING INFORMATION ProductsPositionProductNIMAY 15002276