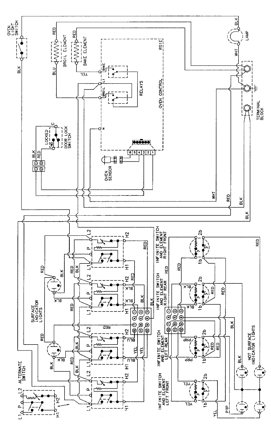
MER5730AAH 06 – WIRING INFORMATIONadmin2025-04-26T09:11:15+00:00MER5730AAH 06 – WIRING INFORMATION ProductsPositionProductNIMAY 15002276