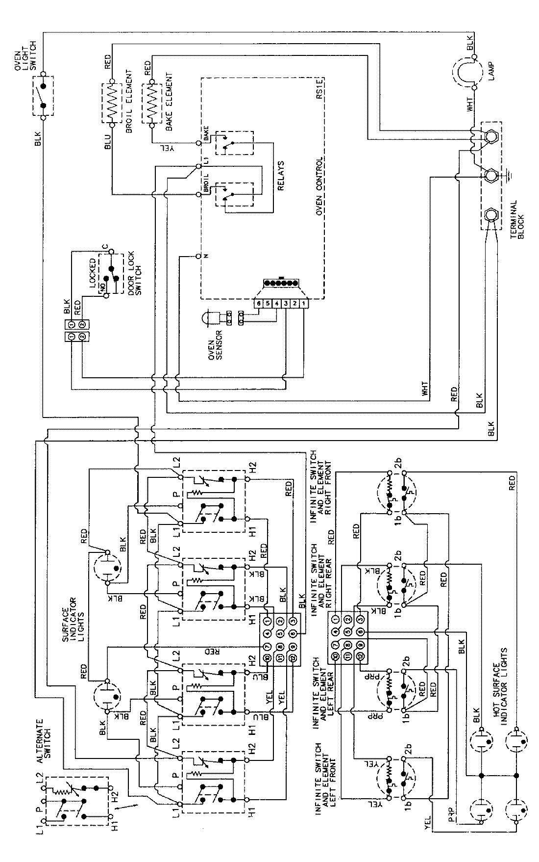
MER5730AAL 06 – WIRING INFORMATIONadmin2025-04-26T09:13:03+00:00MER5730AAL 06 – WIRING INFORMATION ProductsPositionProductNIMAY 15002276