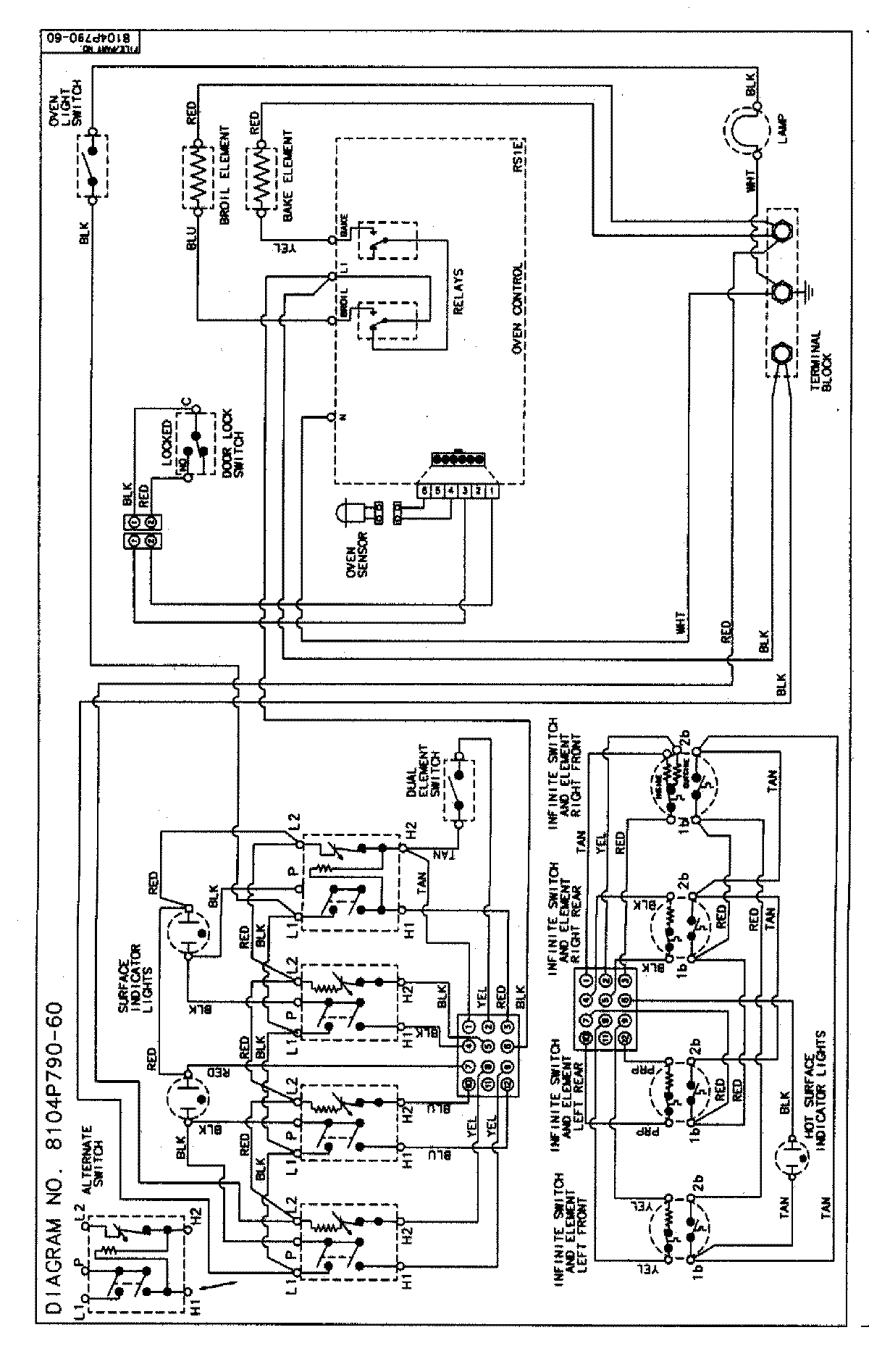
MER5730BAQ 06 – WIRING INFORMATION

MER5730BAQ 06 – WIRING INFORMATION

Products

PositionProduct
NIMAY 15002854