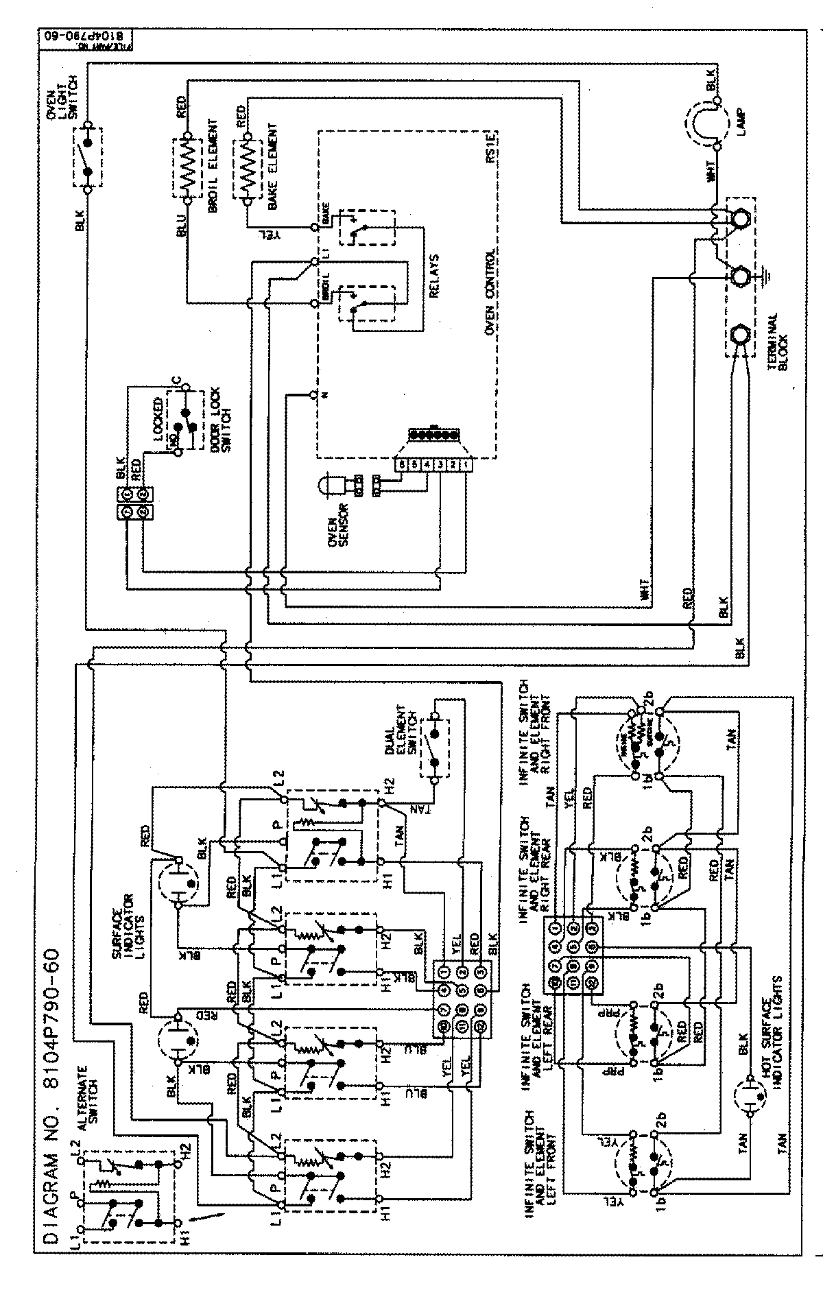
MER5730BAW 06 – WIRING INFORMATIONadmin2025-04-26T09:10:43+00:00MER5730BAW 06 – WIRING INFORMATION ProductsPositionProductNIMAY 15002854