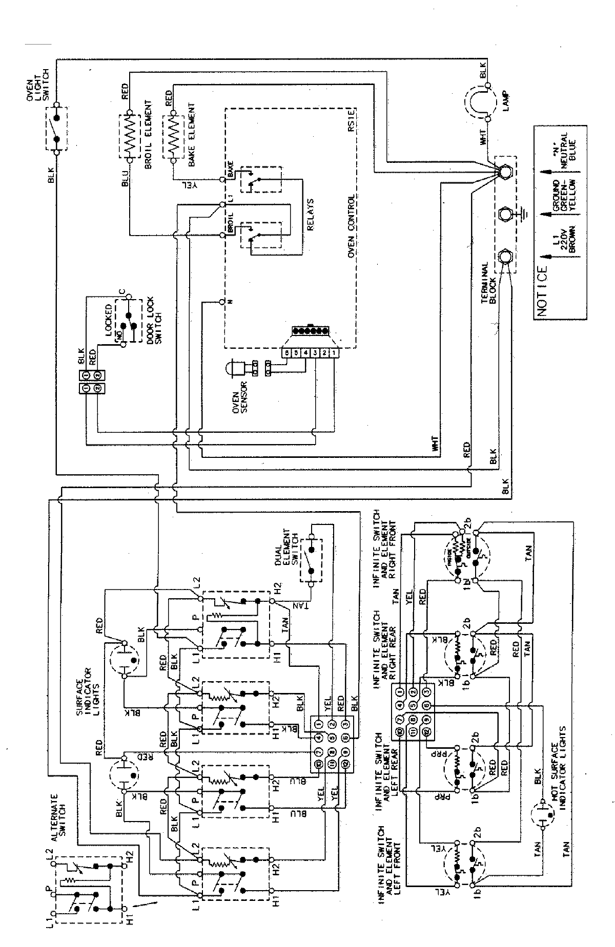
MER5730BGW 07 – WIRING INFORMATIONadmin2025-04-26T09:09:59+00:00MER5730BGW 07 – WIRING INFORMATION ProductsPositionProductNIMAY 15003040