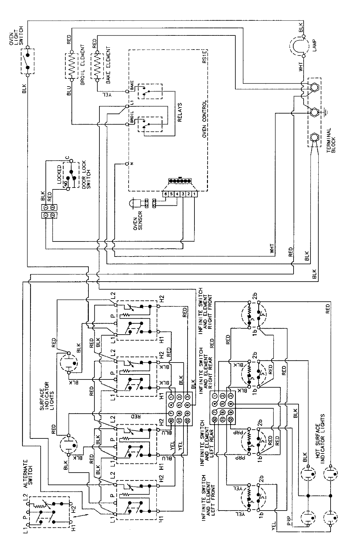
MER5750AAB 06 – WIRING INFORMAITONadmin2025-04-26T09:11:27+00:00MER5750AAB 06 – WIRING INFORMAITON ProductsPositionProductNIMAY 15002276