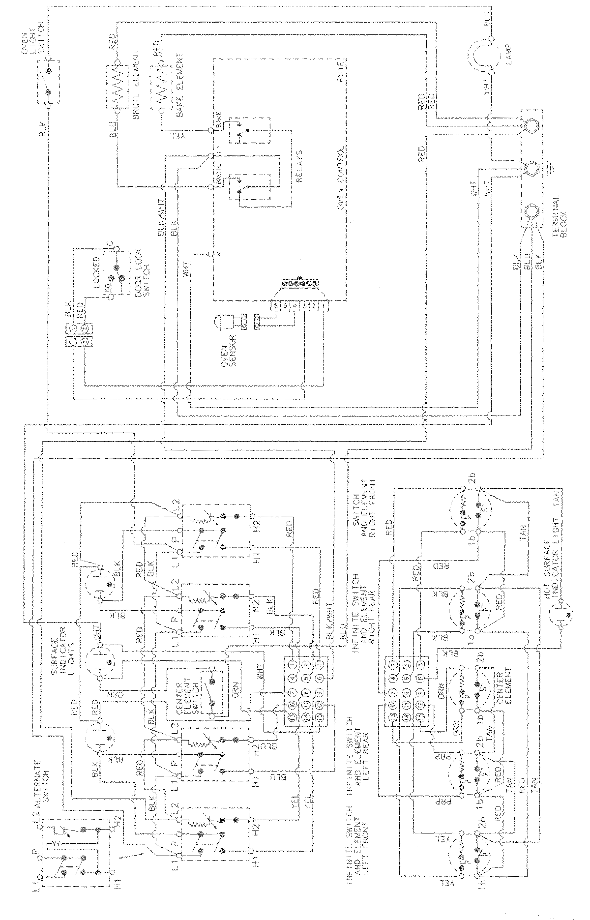
MER5750BAW 06 – WIRING INFORMATION

MER5750BAW 06 – WIRING INFORMATION

Products

PositionProduct
NIMAY 15002982
NIMAY 15003133