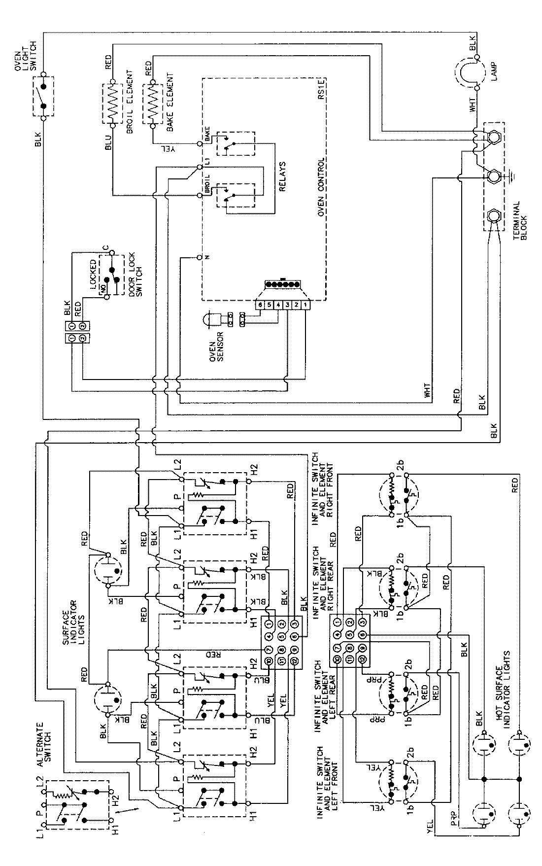
MER5755AAQ 06 – WIRING INFORMAITONadmin2025-04-26T09:10:17+00:00MER5755AAQ 06 – WIRING INFORMAITON ProductsPositionProductNIMAY 15002276