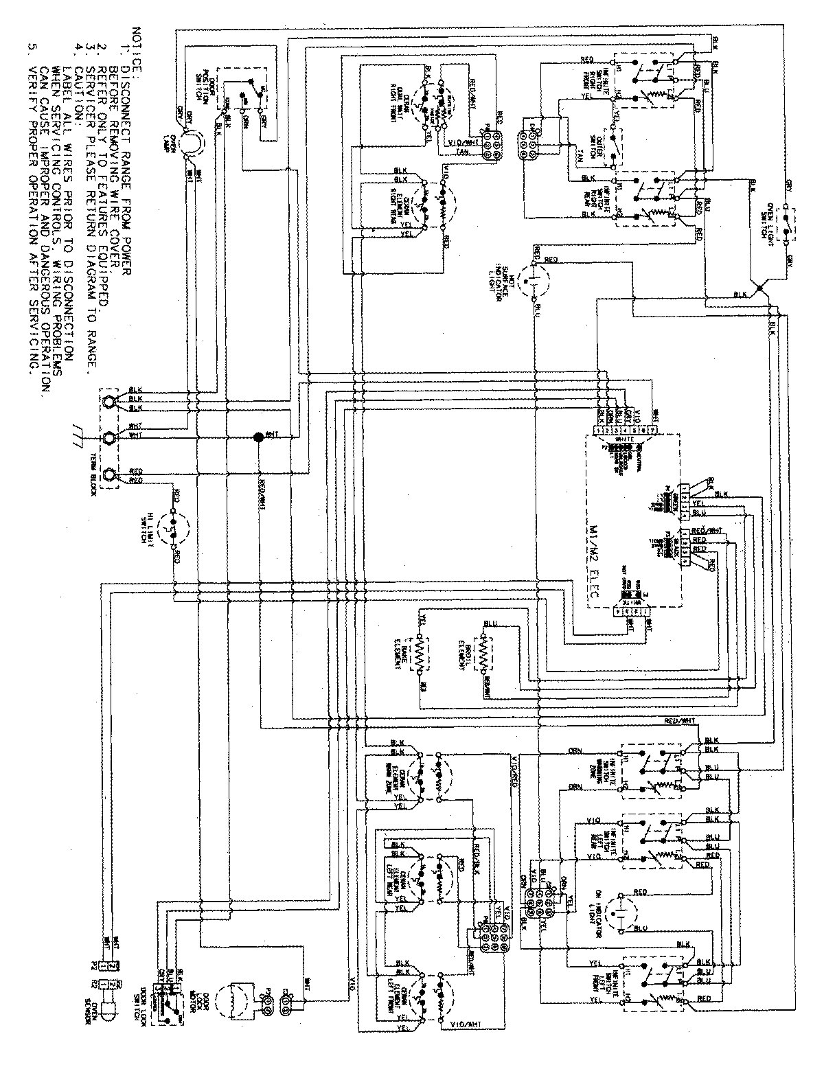
MER5765RAB 06 – WIRING INFORMATIONadmin2025-04-26T09:10:05+00:00MER5765RAB 06 – WIRING INFORMATION ProductsPositionProductNIMAY 15003737