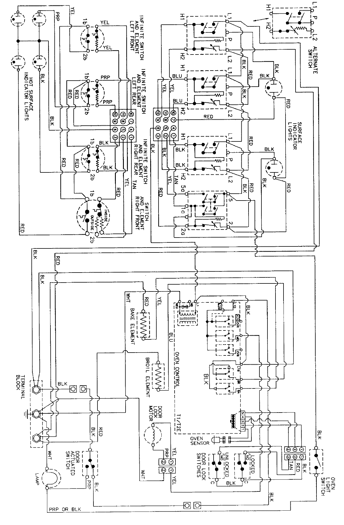
MER5770AAA 06 – WIRING INFORMATIONadmin2025-04-26T09:10:33+00:00MER5770AAA 06 – WIRING INFORMATION ProductsPositionProductNIMAY 15002277