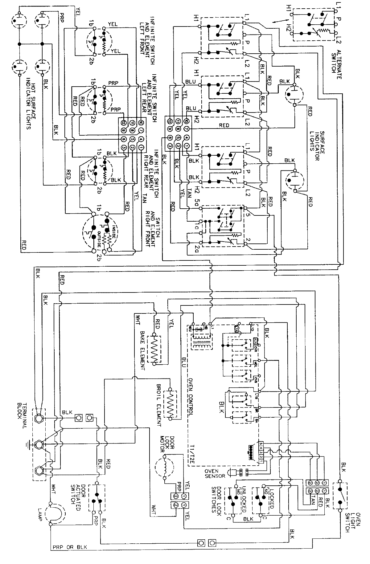
MER5775AAB 06 – WIRING INFORMATIONadmin2025-04-26T09:10:29+00:00MER5775AAB 06 – WIRING INFORMATION ProductsPositionProductNIMAY 15002277