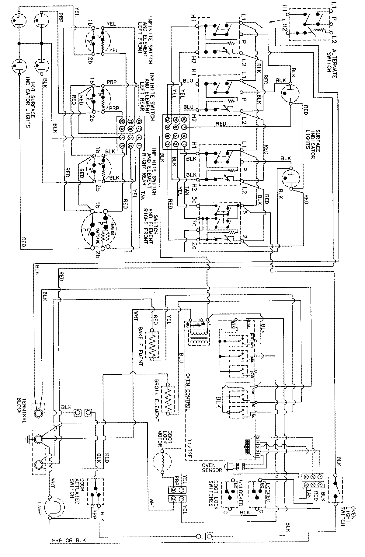
MER5775AAW 06 – WIRING INFORMATIONadmin2025-04-26T09:11:37+00:00MER5775AAW 06 – WIRING INFORMATION ProductsPositionProductNIMAY 15002277