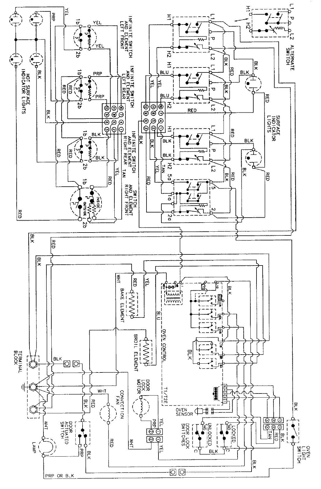
MER5870AAA 06 – WIRING INFORMATIONadmin2025-04-26T09:13:10+00:00MER5870AAA 06 – WIRING INFORMATION ProductsPositionProductNIMAY 15002278