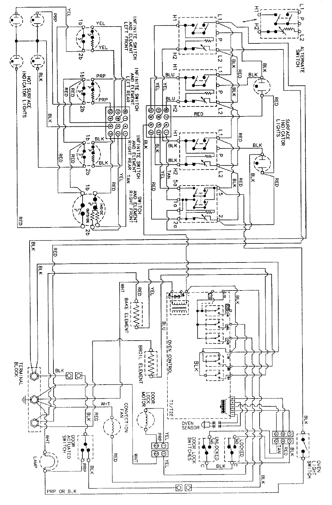
MER5870AAQ 06 – WIRING INFORMATIONadmin2025-04-26T09:10:49+00:00MER5870AAQ 06 – WIRING INFORMATION ProductsPositionProductNIMAY 15002278