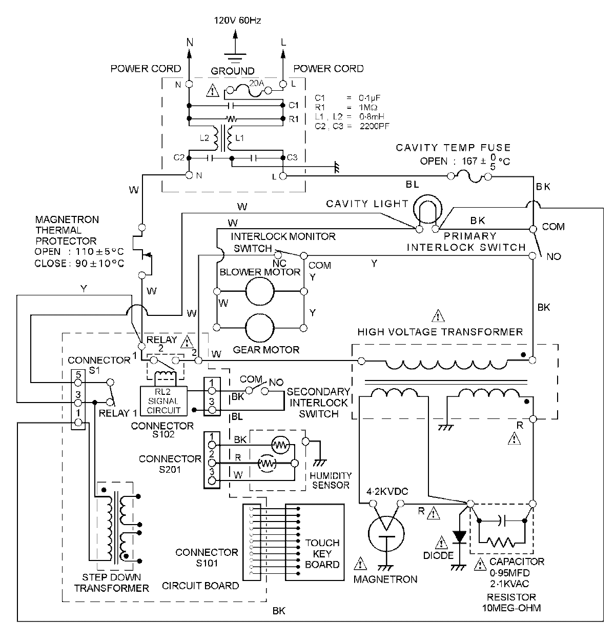
MER5870BCS 07 – WIRING INFORMATIONadmin2025-04-26T09:12:12+00:00MER5870BCS 07 – WIRING INFORMATION ProductsPositionProductNIMAY 15002885NIMAY 15003093NIMAY 15003104