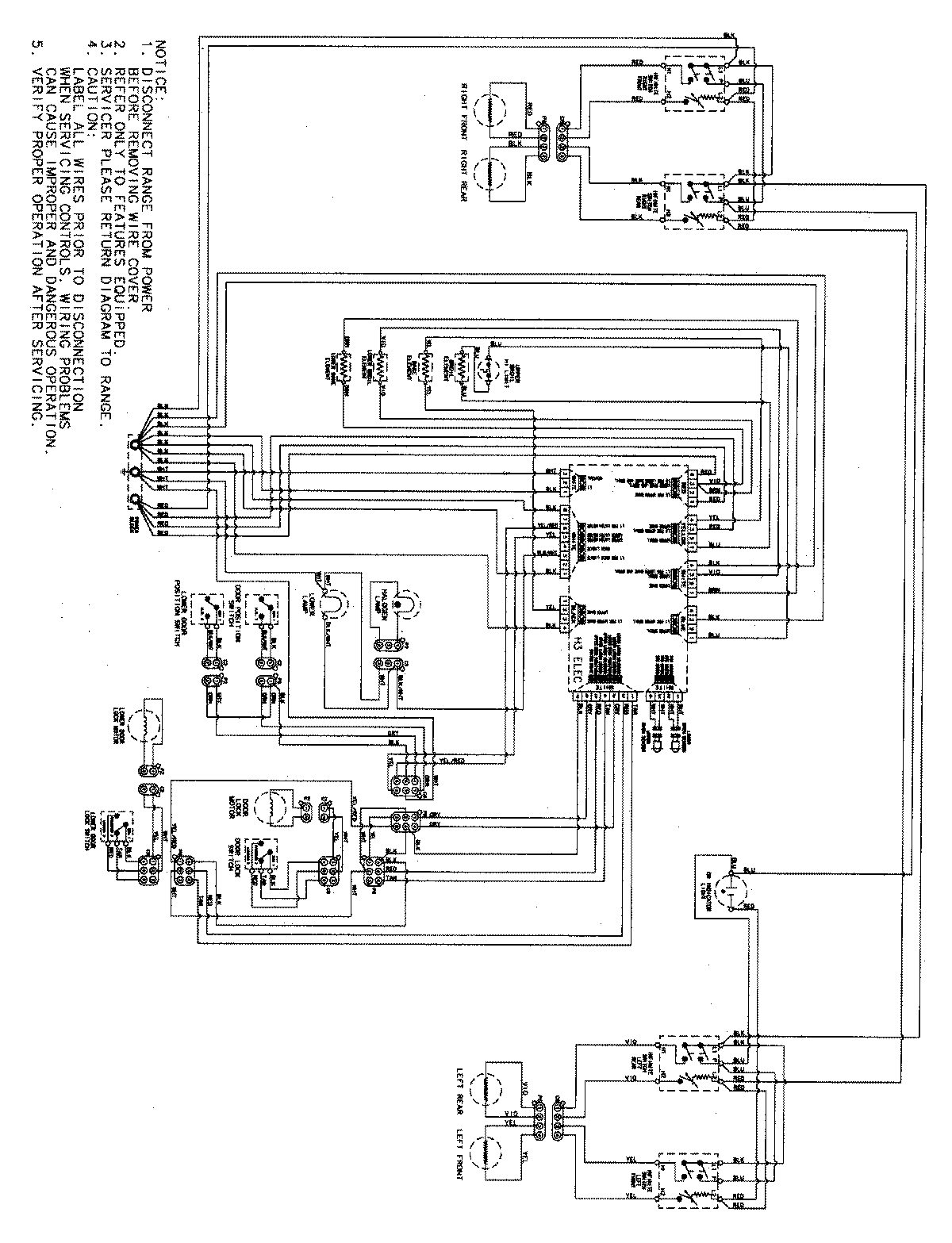
MER6555AAQ 07 – WIRING INFORMATIONadmin2025-04-26T09:12:09+00:00MER6555AAQ 07 – WIRING INFORMATION ProductsPositionProductNIMAY 15003555