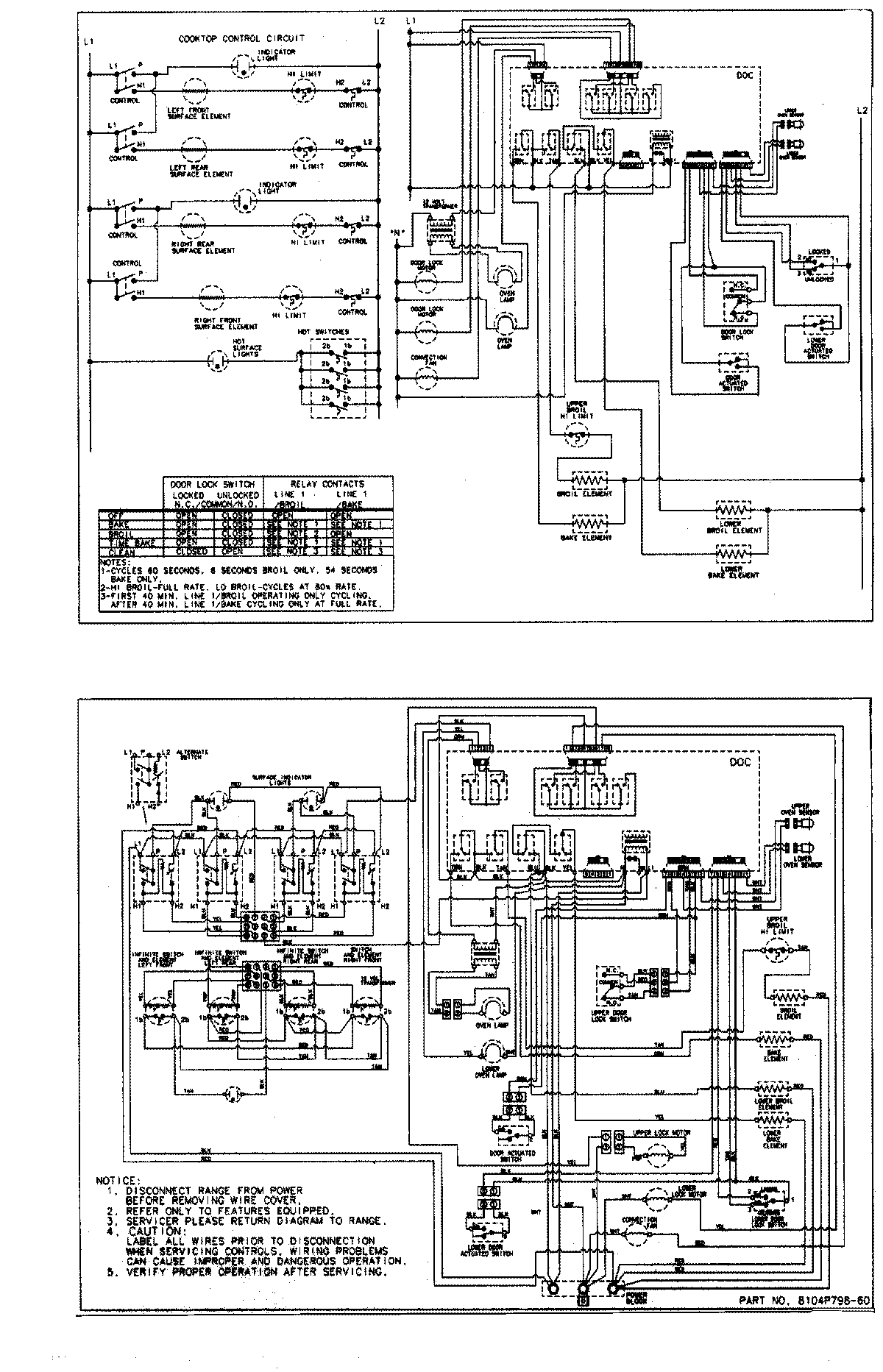
MER6769BAW 07 – WIRING INFORMATIONadmin2025-04-26T09:13:26+00:00MER6769BAW 07 – WIRING INFORMATION ProductsPositionProductNIMAY 15002874NIMAY 15003122