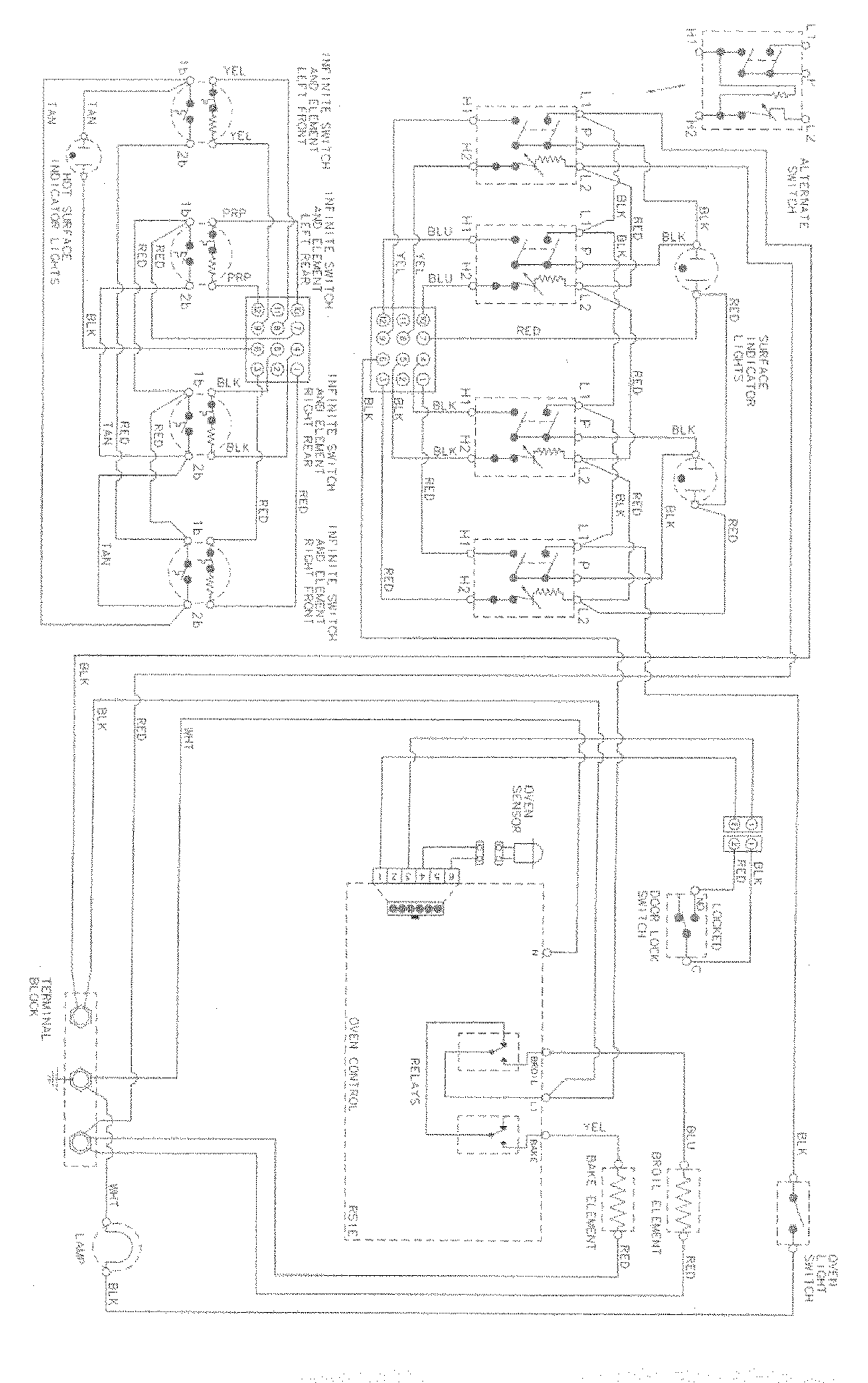
MERD750BAF 07 – WIRING INFORMATIONadmin2025-04-26T08:54:47+00:00MERD750BAF 07 – WIRING INFORMATION ProductsPositionProductNIMAY 15003034