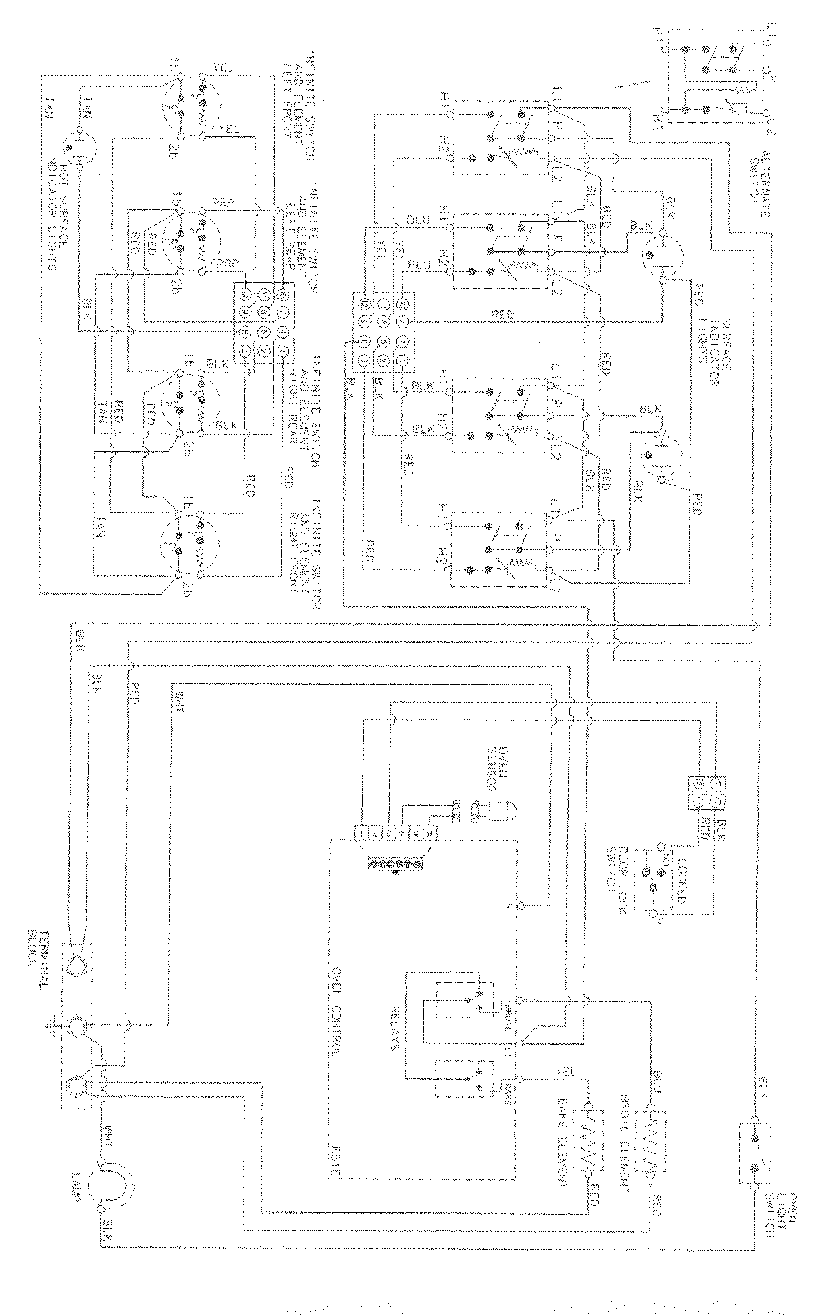
MERD750BAS 07 – WIRING INFORMATIONadmin2025-04-26T08:54:36+00:00MERD750BAS 07 – WIRING INFORMATION ProductsPositionProductNIMAY 15003034