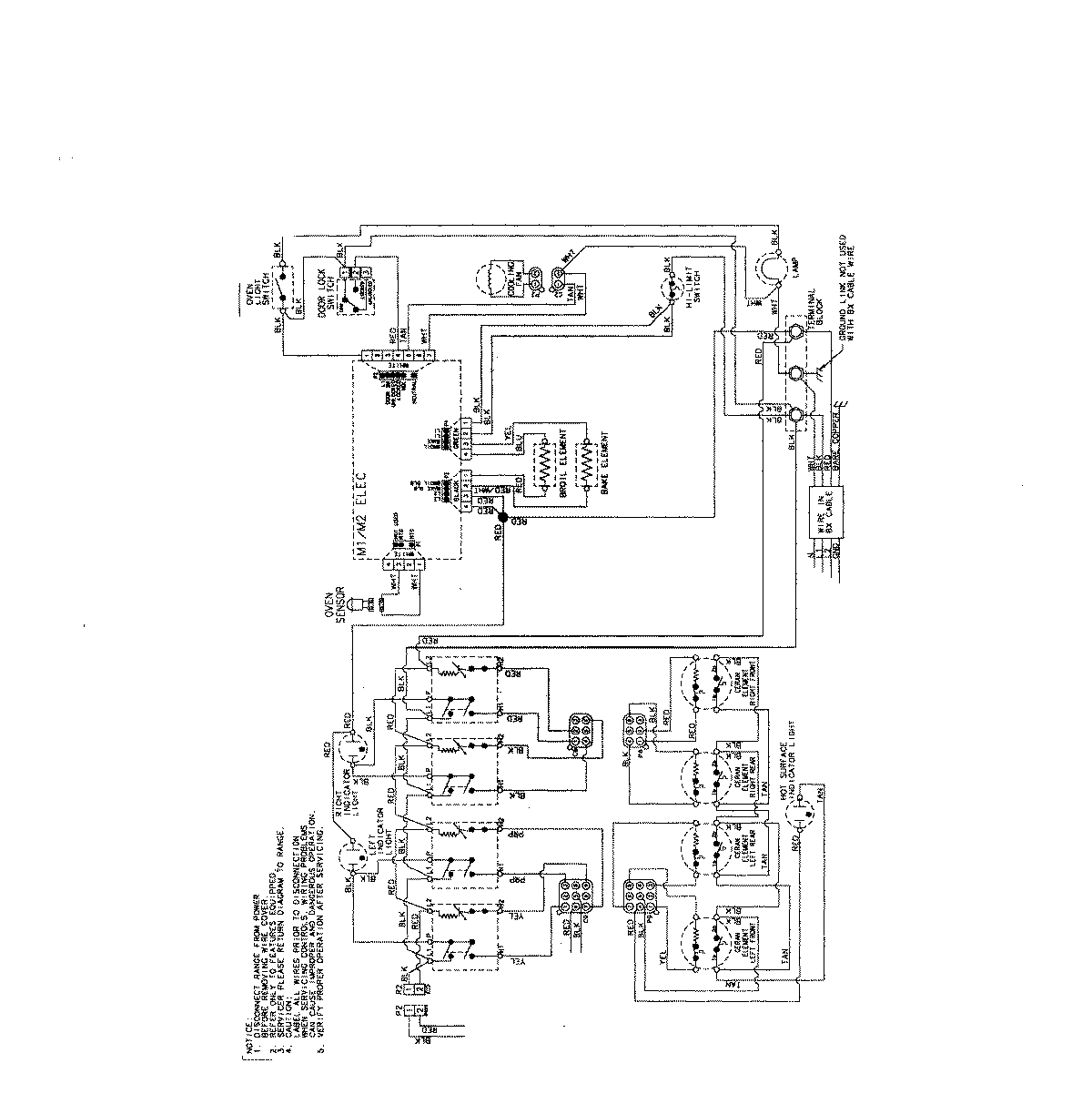
MES5752BAB 06 – WIRING INF0RMATION (MES5752)

MES5752BAB 06 – WIRING INF0RMATION (MES5752)

Products

PositionProduct
NIMAY 15003733