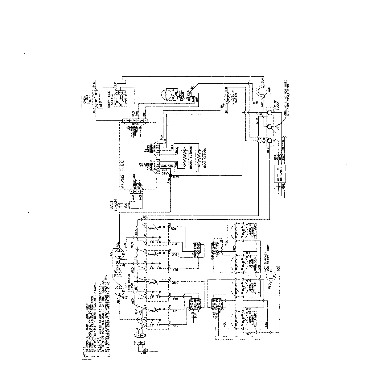
MES5752BAS 06 – WIRING INF0RMATION (MES5752)admin2025-04-26T08:55:11+00:00MES5752BAS 06 – WIRING INF0RMATION (MES5752) ProductsPositionProductNIMAY 15003733