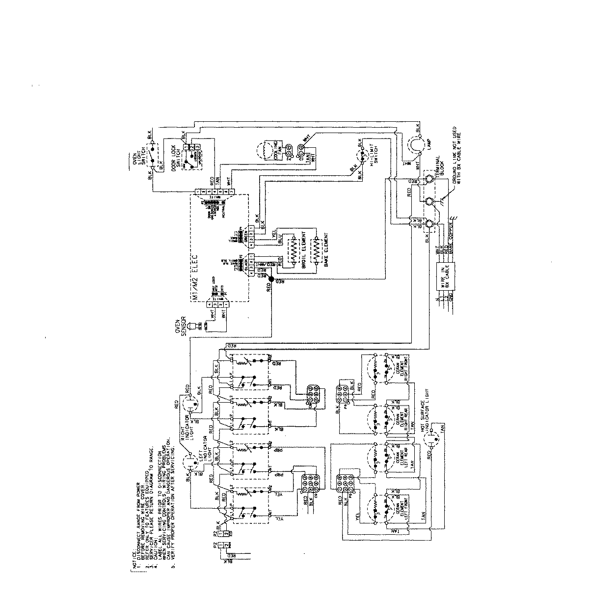
MES5752BAW 06 – WIRING INF0RMATION (MES5752)admin2025-04-26T08:55:00+00:00MES5752BAW 06 – WIRING INF0RMATION (MES5752) ProductsPositionProductNIMAY 15003733