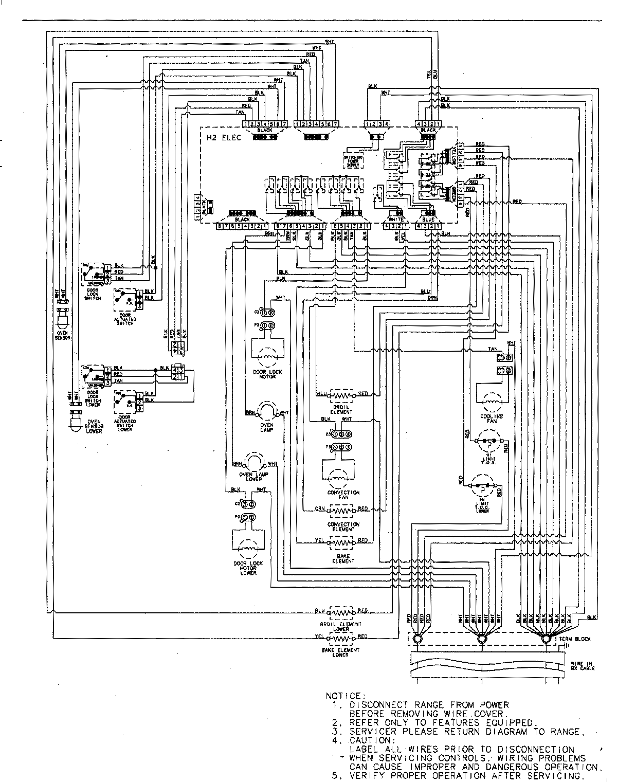
MEW6627DDB 06 – WIRING INFORMATIONadmin2025-04-26T09:08:40+00:00MEW6627DDB 06 – WIRING INFORMATION ProductsPositionProductNIMAY 15003244