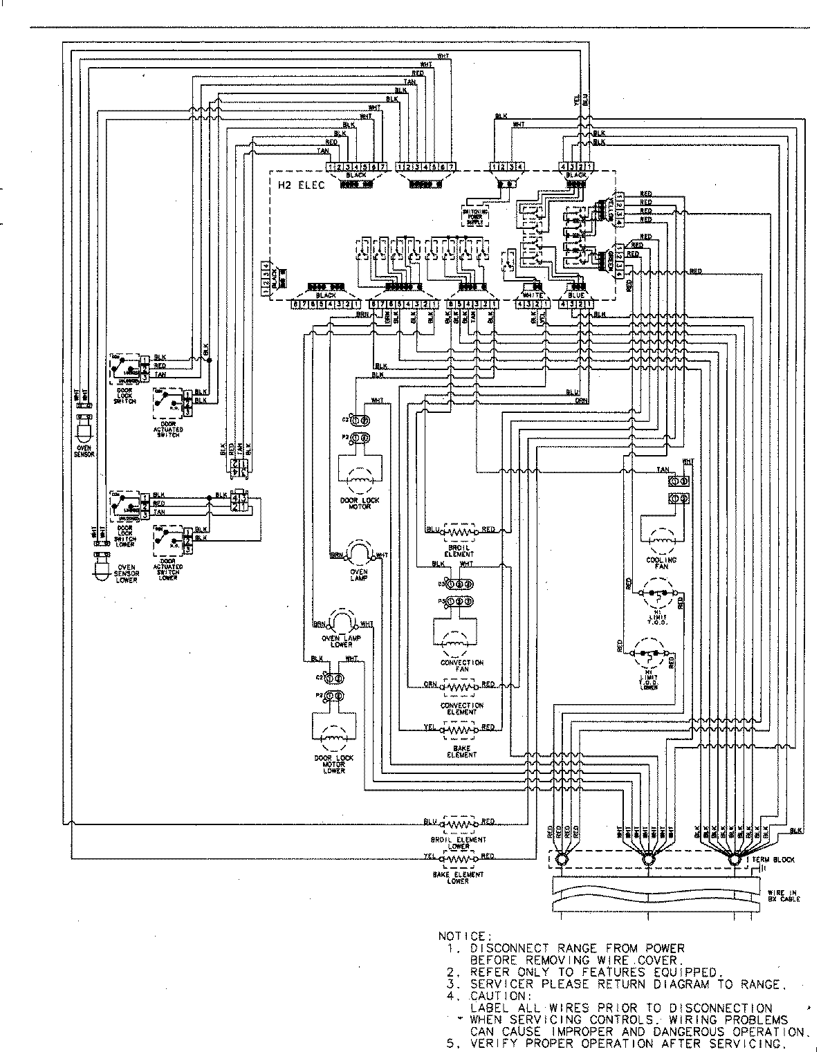
MEW6627DDW 06 – WIRING INFORMATIONadmin2025-04-26T09:09:37+00:00MEW6627DDW 06 – WIRING INFORMATION ProductsPositionProductNIMAY 15003244