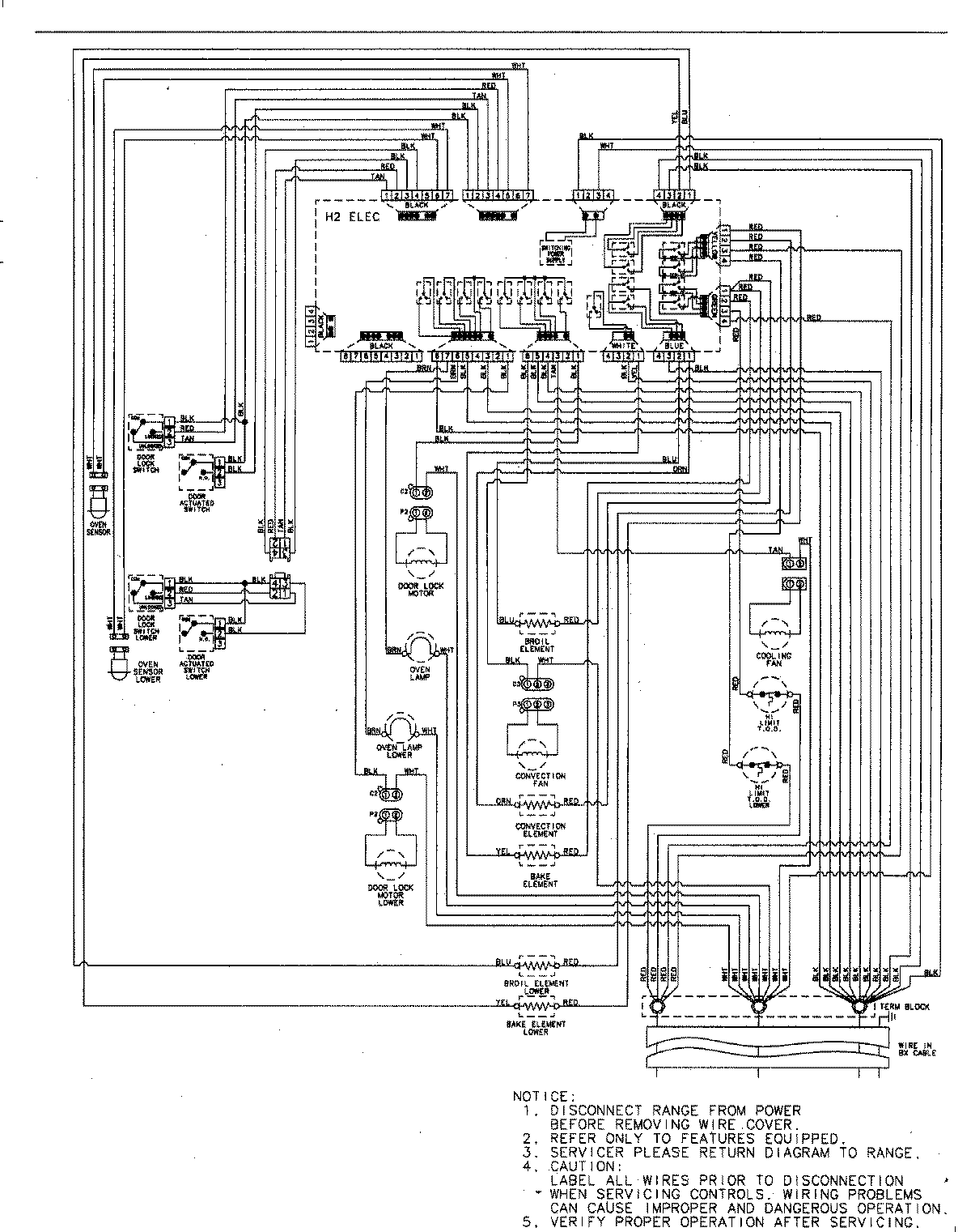
MEW6630DDS 06 – WIRING INFORMATIONadmin2025-04-26T09:10:17+00:00MEW6630DDS 06 – WIRING INFORMATION ProductsPositionProductNIMAY 15003244