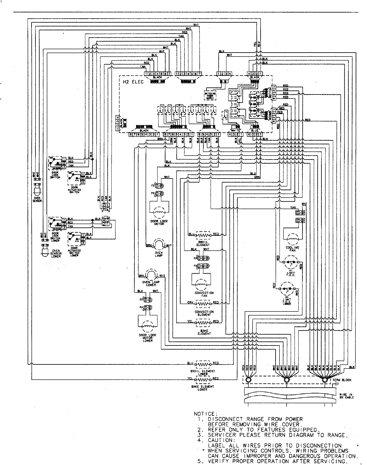
MEW6630DDW 06 – WIRING INFORMATIONadmin2025-04-26T09:07:30+00:00MEW6630DDW 06 – WIRING INFORMATION ProductsPositionProductNIMAY 15003244